NASA phát hiện hàng chục điểm thải khí methane lớn khắp thế giới
NASA phát hiện hàng chục điểm thải khí methane lớn khắp thế giới
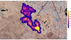
Một thiết bị không gian của Cơ quan Hàng không vũ trụ Mỹ (NASA), vốn được thiết kế để nghiên cứu về bụi trong không khí và tác động đối với biến đổi khí hậu, đã thực hiện được một chức năng quan trọng khác liên quan đến khoa học Trái Đất - đó là phát hiện các điểm thải khí methane lớn trên khắp thế giới.