NASA phát hiện hàng chục điểm thải khí methane lớn khắp thế giới

0:00 / 0:00
0:00
Một thiết bị không gian của Cơ quan Hàng không vũ trụ Mỹ (NASA), vốn được thiết kế để nghiên cứu về bụi trong không khí và tác động đối với biến đổi khí hậu, đã thực hiện được một chức năng quan trọng khác liên quan đến khoa học Trái Đất - đó là phát hiện các điểm thải khí methane lớn trên khắp thế giới.
NASA phát hiện hàng chục điểm thải khí methane lớn khắp thế giới

NASA ngày 25/10 cho biết thiết bị quang phổ kế của cơ quan này đã phát hiện hơn 50 “điểm siêu thải khí methane" ở Trung Á, Trung Đông và Tây Nam nước Mỹ kể từ khi được lắp đặt hồi tháng 7 vừa qua trên Trạm vũ trụ quốc tế (ISS).

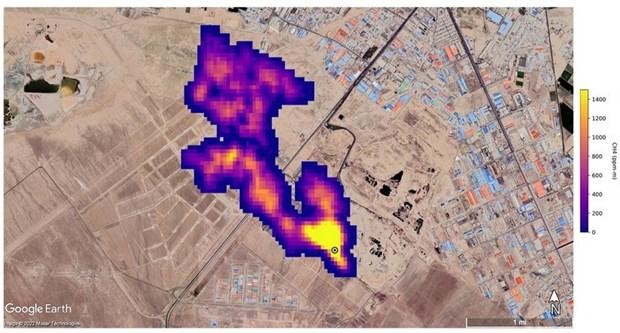
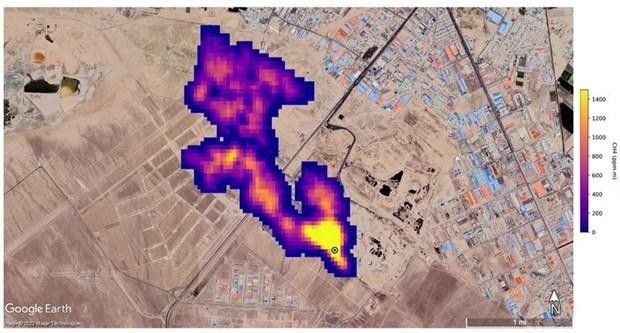
Các “điểm nóng” thải khí methane mới được phát hiện này (một số đã được biết đến trước đó và nhiều điểm mới được phát hiện) bao gồm các cơ sở dầu khí lớn và các vùng trồng trọt rộng lớn. Đáng kể nhất là nhóm 12 vệt quang phổ được phát hiện từ cơ sở dầu khí ở Turkmenistan, một số vệt dài tới hơn 32km. Các nhà khoa học ước tính các vệt quang phổ ở Turmenistan thải 50.400kg methane mỗi giờ, tương đương mức lớn nhất tại mỏ khí Aliso Canyon ở gần Los Angeles năm 2015, vốn được đánh giá là một trong những nơi thải khí methane nhiều nhất trong lịch sử nước Mỹ. Ngoài ra, 2 điểm thải khí lớn khác là một mỏ dầu ở New Mexico và một khu phức hợp xử lý rác thải ở Iran, thải ra tổng cộng gần 29.000 kg methane mỗi giờ. Theo các quan chức JPL, giới khoa học chưa biết các điểm thải khí này trước đây.

Quang phổ kế trên ban đầu được thiết kế nhằm xác định thành phần khoáng chất trong bụi trên khí quyển từ các khu vực sa mạc và các vùng khô cằn trên Trái đất bằng cách đo bước sóng ánh sáng phản chiếu từ đất bề mặt tại các khu vực này. Nghiên cứu này sẽ giúp các nhà khoa học xác định bụi trong không khí ở nhiều nơi trên thế giới sẽ giữ lại hay làm chệch hướng nhiệt từ Mặt trời, qua đó góp phần khiến hành tinh ấm lên hay mát đi.

Theo các nhà khoa học tại Phòng thí nghiệm phản lực (JPL) của NASA gần Los Angeles (Mỹ) - nơi thiết kế và lắp đặt quang phổ kế trên, khí methane hấp thu tia hồng ngoại theo một cách đặc biệt mà quang phổ kế của EMIT có thể phát hiện dễ dàng. Di chuyển mỗi vòng quanh Trái Đất hết 90 phút trên ISS ở độ cao khoảng 420km, EMIT có thể quét các dấu vết quang phổ kéo dài hàng chục km đồng thời có thể tập trung vào các khu vực nhỏ như một sân bóng.

Chuyên gia công nghệ nghiên cứu của JPL dẫn đầu các nghiên cứu về khí methane, ông Andrew Thorpe cho biết: “Một số vệt quang phổ methane mà EMIT phát hiện nằm trong số những vệt dài nhất từng được quan sát thấy từ không gian”.

Là sản phẩm phụ của việc phân hủy chất hữu cơ và là thành phần chính trong khí tự nhiên sử dụng cho các nhà máy điện, methane cũng là một trong số các khí thải gây hiệu ứng nhà kính do con người gây ra và là loại khí có khả năng hấp thụ nhiệt gấp 80 lần so với CO2. Trong khi CO2 có thể tồn tại trong khí quyển nhiều thế kỷ, methane chỉ tồn tại khoảng một thập kỷ, đồng nghĩa việc giảm khí thải methane có tác động ngay lập tức đối với sự ấm lên toàn cầu.

Phó Thủ tướng Trần Hồng Hà phát biểu chỉ đạo
Hoàn thiện cơ chế EPR thúc đẩy tái chế trong nước
(Ngày Nay) - Việc triển khai EPR sẽ hướng các doanh nghiệp sản xuất, nhập khẩu, người tiêu dùng tiếp cận các sản phẩm thân thiện hơn với môi trường, thông qua sự tham gia trực tiếp của nhà sản xuất, nhà nhập khẩu.
Quang cảnh diễn đàn
Gỡ rào cản cơ chế để tín dụng xanh "tăng tốc"
(Ngày Nay) - Trong tổng dư nợ toàn nền kinh tế Việt Nam hiện khoảng 18,2 triệu tỷ đồng, dư nợ tín dụng xanh mới chỉ đạt khoảng 750.000 tỷ đồng đến dưới 1 triệu tỷ đồng, chiếm tỷ trọng còn rất khiêm tốn. Đặc biệt, một trong những rào cản lớn là đặc thù nguồn vốn.
Chính sách phát triển, ứng dụng năng lượng nguyên tử
Chính sách phát triển, ứng dụng năng lượng nguyên tử
(Ngày Nay) - Chính phủ ban hành Nghị định số 331/2025/NĐ-CP quy định chi tiết một số điều và biện pháp thi hành Luật Năng lượng nguyên tử về phát triển, ứng dụng năng lượng nguyên tử. Trong đó, Nghị định nêu rõ một số chính sách đầu tư, phát triển nguồn nhân lực lĩnh vực năng lượng nguyên tử.
Tháo gỡ vướng mắc trong tổ chức thi hành Luật Đất đai
Tháo gỡ vướng mắc trong tổ chức thi hành Luật Đất đai
(Ngày Nay) - Chủ tịch Quốc hội Trần Thanh Mẫn đã ký chứng thực Nghị quyết số 254/2025/QH15 quy định một số cơ chế, chính sách tháo gỡ khó khăn, vướng mắc trong tổ chức thi hành Luật Đất đai. Nghị quyết bổ sung trường hợp Nhà nước thu hồi đất vì mục đích quốc phòng, an ninh làm cơ sở cai nghiện ma túy do lực lượng vũ trang nhân dân quản lý.
Đại uý, ThS Lê Tuấn Anh (ở giữa) cùng các học viên tại Trường Sĩ quan Lục. (Ảnh: Phương Anh)
Sáng tạo trong giáo dục quân đội: Tương lai của thế hệ chiến sĩ trẻ
(Ngày Nay) - Sáng tạo trong giáo dục quân đội là chìa khóa nâng cao chất lượng đào tạo, đáp ứng yêu cầu nhiệm vụ trong tình hình mới. Từ đổi mới phương pháp giảng dạy đến ứng dụng công nghệ, các cơ sở đào tạo đang từng bước khẳng định sự đổi mới toàn diện để tạo ra thế hệ chiến sĩ trẻ vừa “hồng”, vừa “chuyên”.